![]() 点击放大 |
|
详细说明
电机轴偏心检测仪
1、电机轴轴偏心检测仪检测量程为20mm
2、检测精度为10微米

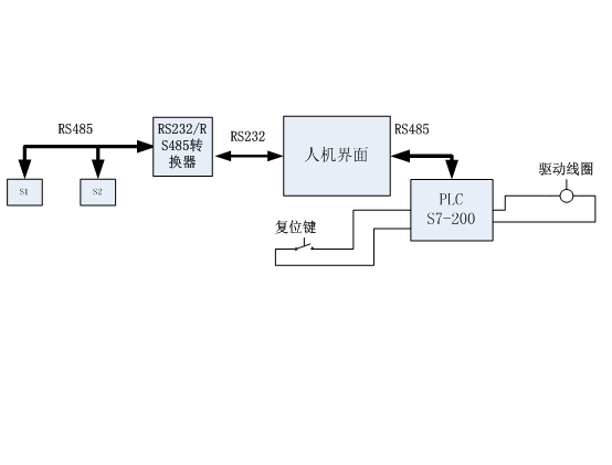
图示中:S1 、 S2为YF-CM20激光位移传感器
使用注意事项:
1 仪器应上电10分钟后开始测量;
2 激光传感器安装方向应顺着轴向方向,即两个镜片连线平行于轴向;
|
产品中心
联系我们
联系人:刘经理 电 话:010-88696138 13683186812 传 真:010-88696138 地 址:北京市石景山万达广场写字楼 |
详细说明
电机轴偏心检测仪
1、电机轴轴偏心检测仪检测量程为20mm 2、检测精度为10微米
图示中:S1 、 S2为YF-CM20激光位移传感器
使用注意事项:
1 仪器应上电10分钟后开始测量;
2 激光传感器安装方向应顺着轴向方向,即两个镜片连线平行于轴向;
更多>>
相关产品 |